
Falownik 0,4kW 3x400 VAC FR-A840-00023-E2-60 Mitsubishi

Falownik 0,75kW 3x400 VAC FR-A840-00038-E2-60 Mitsubishi

Falownik 1,5kW 3x400 VAC FR-A840-00052-E2-60 Mitsubishi

Falownik 110kW 3x400 VAC FR-A840-03250-E2-60 Mitsubishi

Falownik 11kW 3x400 VAC FR-A840-00310-E2-60 Mitsubishi

Falownik 132kW 3x400 VAC FR-A840-03610-E2-60 Mitsubishi

Falownik 132kW 3x400 VAC FR-A840-04320-E2-60 Mitsubishi

Falownik 15kW 3x400 VAC FR-A840-00380-E2-60 Mitsubishi

Falownik 18,5kW 3x400 VAC FR-A840-00470-E2-60 Mitsubishi

Falownik 185kW 3x400 VAC FR-A840-04810-E2-60 Mitsubishi

Falownik 2,2kW 3x400 VAC FR-A840-00083-E2-60 Mitsubishi

Falownik 220kW 3x400 VAC FR-A840-05470-E2-60 Mitsubishi

Falownik 22kW 3x400 VAC FR-A840-00620-E2-60 Mitsubishi

Falownik 250kW 3x400 VAC FR-A840-06100-E2-60 Mitsubishi

Falownik 280kW 3x400 VAC FR-A840-06830-E2-60 Mitsubishi
Falowniki FR-A800 Mitsubishi Electric dedykowane do współpracy z trójfazowymi silnikami. W ofercie dostępne są wektorowe falowniki Mitsubishi Electric o zakresie mocy od 0,2 kW do 630 kW. Mitsubishi w serii FR oferuje przemienniki częstotliwości o zasilaniu 3-fazowym w wykonaniu 3x230 VAC oraz 3x400 VAC.
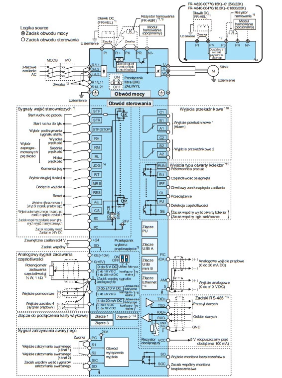
Falowniki FR-A o zasilaniu 3x230 VAC dostępne są w zakresie mocy od 0,2 kW do 132 kW, natomiast invertery FR-A800 o zasilaniu 3x400 VAC oferowane są w zakresie mocy od 200 W do 630 KW. Przetworniki z tej serii zostały wyposażone w 12 wejść cyfrowych, 2 wejścia analogowe, 2 wyjścia przekaźnikowe, 2 wyjścia analogowe oraz wyjścia tranzystorowe. Dodatkowo w zależności od modelu dostępny jest port RS485, Ethernet, złącze USB typu B ora typu A, a także złącze PU. Przetworniki FR-A przystosowane są do pracy w zakresie temperatur od -10 do + 50 stopni Celsjusza. Invertery FR-A800-E o zwiększonym stopniu ochrony wynoszącym IP55 mogą bezpiecznie pracować do 40 st. C. W zależności od wykonania trójfazowe falowniki Mitsubishi FR-800A dostępne są w wykonaniu z zabudowaną funkcją CC-link, filtrem przeciwzakłóceniowym klasy C2 lub C3. Dodatkowo oferowane są także modele falowników z oddzielnym prostownikiem.


